活性焦(炭)热再生技术介绍

 


活性焦(炭)吸附饱和被更换后,采用高温加热将使用过的活性炭内之杂质进行脱附,并使其恢复原有活性,以达到重复使用的目的,具有明显的经济效益。热再生法也是目前活性焦(炭)再生产业化应用的主流技术。


一、市场需求背景:


1、降成本:配套活性焦(炭)吸附系统运行,循环利用,降低运行成本;


2、碳减排:1吨饱和活性炭如果作为废弃物被焚烧掉,在氧气中燃烧后能产生大约3.67吨二氧化碳。同时生产1优质活性炭,需要消耗大约8吨木材或者6吨原煤,活性炭的再生可以大量减少对木材和煤资源的消耗,同时实现碳减排。


二、技术比较:

 

活性炭的再生方法有很多种,例如:加热再生法、生物再生法、湿式氧化法溶剂再生法、电化学再生法、催化湿式氧化法等。从性能恢复率、损失率、运行成本综合比较来说,产业化应用最广泛、最合适的是加热再生法,下表是常见的三种加热再生法:

 

   

 

    注:各技术技术发展和应用企业技术指标水平不同,以上指标仅作参考。

 

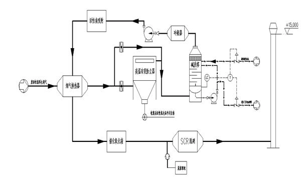
三、回水科技外热式转炉再生废气处理工艺图及说明:

 

 

BACK